选择语言
应用于石油、化工、火电、燃气、冶金等场合。
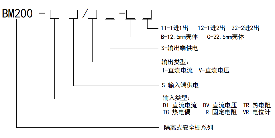
订货范例:
举例1
具体型号:BM200-DI/I-C12
技术要求:输入1路4-20mA;输出2路4-20mA
通讯协议:无
工作电源:DC24V
举例2
具体型号:BM200-DV/I-C22
技术要求:输入2路0-5V;输出2路0-20mA
通讯协议:无
工作电源:DC24V
举例3
具体型号:BM200-TR/I-C22
技术要求:输入1路PT100;输出2路0-20mA
通讯协议:无
工作电源:DC24V



