选择语言
应用范围:
广泛应用于电力、铁路、石化、冶金、化工、食品、仓储等行业的自动化系统中。
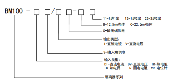
订货范例:
举例1
具体型号:BM100-DI/I-C12 (备注:220V)
技术要求:输入1路4-20mA;输出2路4-20mA
通讯协议:无
工作电源:AC220V
举例2
具体型号:BM100-DIS/I-B11
技术要求:输入1路4-20mA;输出1路4-20mA
通讯协议:无
工作电源:无
举例3
具体型号:BM100-DI/IS-B22
技术要求:输入2路4-20mA;输出2路4-20mA
通讯协议:无
工作电源:回路供电




